DEHNsafe

  • Two-pole surge protective device for 230 V terminal equipment
  • For use in flush-type boxes and cable ducts
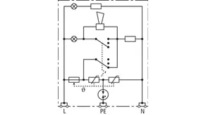
  • Enhanced safety due to fault-proof Y protective circuit
  • Multiple visual indicator
  • Programmable acoustic function
  • Terminals for through-wiring
  • Independent of the socket outlet design

Details

lorem ipsum
lorem ipsum
lorem ipsum

DEHNsafe

Surge protective device for use in cable ducts and flush-type boxes. For single-phase 230 V TT and TN systems.

1 Product

Part No. 924370 DSA 230 LA

GTIN 4013364081321, Customs tariff No. (EU): 85363010, Gross weight: 88.00 g, PU: 1.00 pc(s)


Images

Additional information

DEHNsafe 230 LA surge protective device for cable ducts
Two-pole surge arrester for 230 V terminal devices
Type 3 SPD according to EN 61643-11
For use in flush-type boxes and cable ducts
Multiple visual status indication
Programmable acoustic function
Max. continuous operating voltage: 255 V a.c.
Voltage protection level: <= 1.5 kV
Total discharge current: 5 kA
Max. mains-side overcurrent protection:
16 A gG or B 16 A
Energy-coordinated according to IEC 62305-4 with arresters
of the Red/Line series

Brand: DEHN
Type: DSA 230 LA
Part No.: 924370
or equivalent.

Certificates

 

Technical data

SPD according to EN 61643-11 / IEC 61643-11 type 3 / class III
Max. continuous operating voltage (a.c.) (UC ) 255 V (50 / 60 Hz)
Nominal discharge current (8/20 µs) (In ) 3 kA
Total discharge current (8/20 µs) [L+N-PE] (Itotal ) 5 kA
Voltage protection level [L-N] / [L/N-PE] (UP ) ≤ 1250 / ≤ 1500 V
Max. mains-side overcurrent protection B 16 A
Fault indication red light + acoustic signal
Operating state indication green light

Product 924370 was added to Notepad.

Product 924370 was added to the cart.


back to top